FAQ FAQ  •  Buscar Buscar  •  Registrarse Registrarse  •  Entre para ver sus mensajes privados Entre para ver sus mensajes privados  • Login Login

circuito celula fotoelectrica

Índice de los Foros Electronica Facil » FOROS ELECTRONICA » Electronica analogica
Publicar nuevo tema   Responder al tema
Ver tema anteriorEntre para ver sus mensajes privadosVer tema siguiente
AutorMensaje
pacco
18 Asunto: circuito celula fotoelectrica MensajePublicado: 17 Jul, 2008 - 08:39
Nuevo en el Foro
Nuevo en el Foro


Registrado: 17 Jul, 2008
Mensajes: 5

ayuda
busco un circuito con esquema de celula fotoelecrtica para alumbrado
 
 Ver perfil de usuario Enviar mensaje privado  
Responder citando Volver arriba
Josebur
Asunto:  MensajePublicado: 17 Jul, 2008 - 09:27
Experto
Experto


Registrado: 16 Mar, 2008
Mensajes: 183
Ubicación: Cerca de Toledo
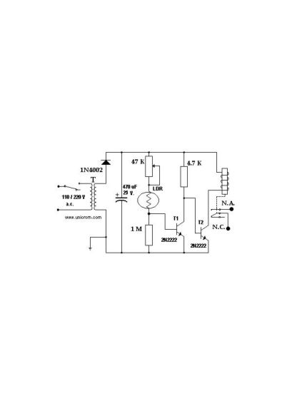
Mira aver si esto te sirve:



Circ LDR.JPG

Circ LDR.JPG


 
 Ver perfil de usuario Enviar mensaje privado  
Responder citando Volver arriba
jicm
Asunto: Celula fotoelectrica. MensajePublicado: 23 Jul, 2008 - 02:41
Nuevo en el Foro
Nuevo en el Foro


Registrado: 06 Jul, 2008
Mensajes: 3
Ubicación: Venezuela
Amigo en el mercado exixten muchas celulas fotoelectricas para alumbrado y no son complicada tres cables basicamente entrada, salida y tierra con una respuesta de activacion de dos minutos no se cual es tu problema en realidad. es de lo mas facil la conexion
 
 Ver perfil de usuario Enviar mensaje privado MSN Messenger  
Responder citando Volver arriba
pacco
Asunto: Re: Celula fotoelectrica. MensajePublicado: 23 Jul, 2008 - 11:09
Nuevo en el Foro
Nuevo en el Foro


Registrado: 17 Jul, 2008
Mensajes: 5

jicm escribió:
Amigo en el mercado exixten muchas celulas fotoelectricas para alumbrado y no son complicada tres cables basicamente entrada, salida y tierra con una respuesta de activacion de dos minutos no se cual es tu problema en realidad. es de lo mas facil la conexion


el proble es que me fui a una tienda de electonica y pedi una celula de kit por por que fuera mas baratay la sorpresa es que me pedian 31,50 lo cual me parecio un precio abusibo con lo cual decidi buscar algo sobre esto en internet encontre esto y me parece fenomenal y un saludo a todos los de el foro
 
 Ver perfil de usuario Enviar mensaje privado  
Responder citando Volver arriba
Mostrar mensajes anteriores:     
Cambiar a:  
Todas las horas son GMT
Publicar nuevo tema   Responder al tema
Ver tema anteriorEntre para ver sus mensajes privadosVer tema siguiente
 Índice de los Foros Electronica Facil » FOROS ELECTRONICA »  Electronica analogica
powered by phppowered by MySQLPOWERED BY APACHEPOWERED BY CentOS© 2004 - 2026Información Legalpoliticas de cookiesipv6 ready