FAQ FAQ  •  Buscar Buscar  •  Registrarse Registrarse  •  Entre para ver sus mensajes privados Entre para ver sus mensajes privados  • Login Login

1, 2  Siguiente

SUPERTESTER ICE MOD 680R - AVERIA

Índice de los Foros Electronica Facil » FOROS ELECTRONICA » Instrumentacion y medicion
Publicar nuevo tema   Responder al tema
Ver tema anteriorEntre para ver sus mensajes privadosVer tema siguiente
AutorMensaje
NITO
Asunto: SUPERTESTER ICE MOD 680R - AVERIA MensajePublicado: 10 Oct, 2007 - 11:13
Nuevo en el Foro
Nuevo en el Foro


Registrado: 10 Oct, 2007
Mensajes: 3

Hola Amigos,
La escala de ohmios no funciona, se fundió el fusible y se averió ICI de entrada, hay alguienq que me pueda orientar para solucionar la avería?

No dispongo del esquema ni sé donde puedeo encontrar el recambio...

Saludos

Juan
 
 Ver perfil de usuario Enviar mensaje privado  
Responder citando Volver arriba
GOGISA
Asunto: SUPERTESTER ICE MOD 680R - AVERIA MensajePublicado: 11 Oct, 2007 - 08:18
Experto
Experto


Registrado: 19 Nov, 2006
Mensajes: 162

Hola NITO.

Valla, parece ser que has tenido el problema más común de todos (medir tensión sin quitar la escala de ohmios).

El SUPERTESTER ICE 680R era un buen cacharo, yo diría que fué el mejor de su categoría.

Bien, a lo que vamos. Este tester no tiene el ICI al que haces mención, ya que por aquel entonces, no se solían poner integrados a estos instrumentos. Incluso a los actuales tampoco, se le suelen poner a los digitales.

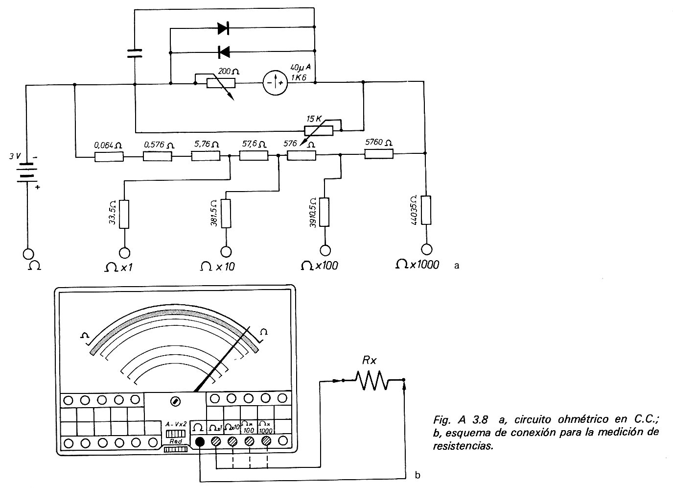
Tengo los esquemas, pero como se trata de una publicación de un libro de electrónica, me voy a limitar a enviarte los referentes al problemas que tienes en medición de ohmios y a la vez indicaré el libro al que pertenecen.

Cuando los tenga escaneados te los envío; si la página lo permite. Claro está.

Hasta ahora.
 
 Ver perfil de usuario Enviar mensaje privado  
Responder citando Volver arriba
GOGISA
Asunto: SUPERTESTER ICE MOD 680R - AVERIA MensajePublicado: 11 Oct, 2007 - 10:01
Experto
Experto


Registrado: 19 Nov, 2006
Mensajes: 162

Hola de nuevo.

He escaneado las imágenes y voy a ver si puedo enviarlas.

Hasta pronto.



Imagen3.jpg

Imagen3.jpg



Imagen2.jpg

Imagen2.jpg



Datos libro y editorial.jpg
 Descripción:

Descargar
 Nombre del archivo: Datos libro y editorial.jpg
 Tamaño: 242,83 KB
 Descargado: 5310 veces


Imagen1.jpg
 Descripción:

Descargar
 Nombre del archivo: Imagen1.jpg
 Tamaño: 118,92 KB
 Descargado: 4742 veces

 
 Ver perfil de usuario Enviar mensaje privado  
Responder citando Volver arriba
NITO
Asunto: Gracias MensajePublicado: 11 Oct, 2007 - 11:41
Nuevo en el Foro
Nuevo en el Foro


Registrado: 10 Oct, 2007
Mensajes: 3

Gracias Gogisa,

ya te contaré si consigo repararlo, para mi es una joya.

Saludos
 
 Ver perfil de usuario Enviar mensaje privado  
Responder citando Volver arriba
GOGISA
Asunto: SUPERTESTER ICE MOD 680R - AVERIA MensajePublicado: 12 Oct, 2007 - 12:25
Experto
Experto


Registrado: 19 Nov, 2006
Mensajes: 162

Hola de nuevo NITO.

Para ti es una joya, y creo que también para todos los que estamos en electrónica.

Decir también que a la hora de repararlo, tengas en cuenta que las resistencias deben de ser de precisión.

Suerte.
 
 Ver perfil de usuario Enviar mensaje privado  
Responder citando Volver arriba
NITO
Asunto: PROBLEMILLA MensajePublicado: 15 Oct, 2007 - 06:26
Nuevo en el Foro
Nuevo en el Foro


Registrado: 10 Oct, 2007
Mensajes: 3

HOLA
El tester que tengo yo es una versión más moderna, ( trendrá 4 años) varía en que se alimenta de una pila de 9 voltios y si que lleva un circuito integrado ICI. El esquema que me has has enviado es de un modelo anterior que también lo tengo y funciona pefectamente.

Tendrías el esquema de este modelo?

Un saludo

Gracias
 
 Ver perfil de usuario Enviar mensaje privado  
Responder citando Volver arriba
GOGISA
Asunto: Nuevo esquema MensajePublicado: 15 Oct, 2007 - 09:41
Experto
Experto


Registrado: 19 Nov, 2006
Mensajes: 162

Hola de nuevo NITO.

El esquema del nuevo no lo tengo, pero voy a tratar de conseguirlo.
En cuanto tenga algo, te lo envío.
 
 Ver perfil de usuario Enviar mensaje privado  
Responder citando Volver arriba
audiolaboratorio
Asunto: Re: Nuevo esquema MensajePublicado: 24 Ene, 2010 - 11:00
Nuevo en el Foro
Nuevo en el Foro


Registrado: 24 Ene, 2010
Mensajes: 1

Buena noches.
Instala un regulador TC55, 3V. Es positivo.
 
 Ver perfil de usuario Enviar mensaje privado  
Responder citando Volver arriba
VaroSM
Asunto:  MensajePublicado: 03 Mar, 2010 - 04:19
Nuevo en el Foro
Nuevo en el Foro


Registrado: 03 Mar, 2010
Mensajes: 6

Hola, me llamo varo, me acabo de registrar y presentar en el correspondiente apartado ^^

Como allí digo no estoy nada experimentado con la electrónica, solo chapucillas con mi padre y eso...

El caso es que mi padre tiene un supertester 680 R sin la pila, y me ha dicho que era una rara.

Por lo que he visto en el esquema es una pila de 3v. alguien puede decirme si entra la CR2 3v?

Muchas gracias
 
 Ver perfil de usuario Enviar mensaje privado  
Responder citando Volver arriba
VaroSM
Asunto:  MensajePublicado: 04 Mar, 2010 - 12:23
Nuevo en el Foro
Nuevo en el Foro


Registrado: 03 Mar, 2010
Mensajes: 6

dobleposteo (sorry)para decir que ya he averiguado lo de la pila. 2R10 3v y se pueden conseguir en paypal, por ejemplo.

Ahora mi pregunta es: ¿dónde puedo conseguir unas puntas de prueba que encajen bien?

gracias
 
 Ver perfil de usuario Enviar mensaje privado  
Responder citando Volver arriba
Mostrar mensajes anteriores:     
Cambiar a:  
Todas las horas son GMT
Publicar nuevo tema   Responder al tema
Ver tema anteriorEntre para ver sus mensajes privadosVer tema siguiente
1, 2  Siguiente
 Índice de los Foros Electronica Facil » FOROS ELECTRONICA »  Instrumentacion y medicion
powered by phppowered by MySQLPOWERED BY APACHEPOWERED BY CentOS© 2004 - 2026Información Legalpoliticas de cookiesipv6 ready